


全國統一服務熱線:40000-57-892
電 話:0512-68364119
0512-52574119
傳 真:0512-68361191
手 機:18021634119
18151099119
聯系人:吳經理
郵 箱:jsqiangdun@163.com
地 址:江蘇省常熟市辛莊鎮桃園村
泡沫滅火裝置的安裝保養和注意事項
日期:2020-03-26 04:47:56 人氣:1431

泡沫滅火裝置的安裝和保養
泡沫滅火系統的維護和保養不比安裝以及設計的重要性低這是必須清除了解的,以為只有維護保養得當才能在火災發生的時候充分發揮泡沫滅火系統的滅火作用,如果保養維護不得當往往就會產生不可挽回的損失,所以一定要重視泡沫滅火系統的維護和保養。
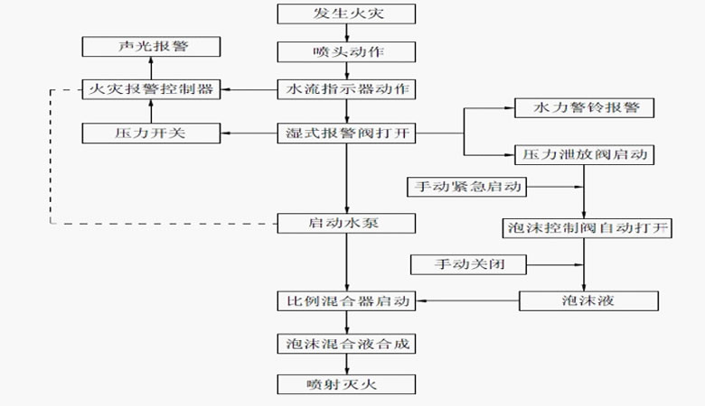
首先我們要清楚了解泡沫滅火系統的組成部分以及工作流程是怎樣的,這樣能有效的提高我們的維護保養泡沫滅火系統的效率,下圖就是泡沫滅火系統的工作原理圖。
一、維護和保養
1、每月至少進行一次外觀檢查、所有閥門及連接處應無滲漏,處于規定狀態位置。
2、每使用完一次后,必須用清水將儲罐和管道沖洗干凈,必要時設備表面應進行補漆防腐處理。
3、泡沫液應避免陽光直曬,并儲藏在溫度變化小的場所,防止空氣直接接觸。儲藏時間較長時,應抽樣檢驗,如失效變質,應及時更換。
4、在備用狀態,儲罐內一定要充滿泡沫液
二、注意事項:
1、所選用的泡沫液的混合比應與泡沫比例混合器的混合比例相同。
2、對于水溶性液體,必須選用抗溶性泡沫液。
3、充裝泡沫液時,應保持膠囊內清潔,不得與油類、水及不同牌號的泡沫液混合,泡沫液型號不能混用。
4、不得在超出工作壓力范圍內的情況下使用泡沫比例混合裝置。
- 各位朋友,下面的相關文章可能對您很有幫助!